图 5-6 数控机床主传动系统
1.数控机床主传动的特点
与普通机床比较,数控机床主传动系统具有下列特点:
转速处于较高状态,功率具备较大数值,,它能够让数控机床开展大功率的切削以及高速的切削,达成高效率的加工。
② 变速范围宽广,数控机床的主传动系统具备较宽的高速范畴,一般而言Rn大于100,目的在于确保加工过程之中能够选用合理的切削用量,进而获取最佳的生产率,以及加工精度和表面质量。
③ 主轴变速,迅速且可靠。数控机床的变速,依靠控制指令而自动完成,且因此调速器件,理应吻合自动操控要求鉴于直流马达与交流主轴电机的调速系统,日益健全完善,故而不但能够省心地达成宽范围无级变速,还削减了中间传递流程,提升了变速操控的可靠比率。
④ 主轴组件具备着高耐磨性的特性起步网校,这使得传动系统拥有良好的精度保持性。在那些存在机械摩擦的部位,像轴承、锥孔等地方数控编程工资一般多少,都有着足够的硬度。并且,轴承处还设有良好的润滑。
2.数控机床的主传动系统
(1)数控车床的主传动系统
如下呈现的是,如图 5 - 7 所示的,TND360 型数控车床他它的 主传动系统,此主传动系统,他它是由带测速发电机一起 伴随着直流电动机来驱动的,提到的这个电动机,他它的额定转速设置 设定为 2000 rpm,可达到的最高转速为 4000 rpm,而最低转速则是 35 rpm,该电动机,又是借助同步齿形带数控编程工资一般多少,从而使得主轴箱 Ⅰ 轴开始旋转的。主轴箱里头有两对起到传动作用的齿轮,当经过齿轮84/60进行传动之际,会让主轴获取800至3150 rpm这个范围的高速段,而在经过齿轮29/86进行传动之时,会使主轴得到7至760 rpm的低速段,高速段以及低速段的变换是由液压拨叉去推动滑移齿轮从而达成的。主轴凭借齿轮60/60带动主轴脉冲发生器,跟主轴同步进行旋转,进而发出脉冲,主轴每转动一圈,脉冲发生器能够发出1024个脉冲。这些脉冲,被送去给 CNC 装置,作为那个坐标轴向进给的脉冲源,之后,经过 CPU 对节距进行计算,再发给坐标轴的位置伺服系统,使得进给量同主轴的转数,保持要求之中的比例,进而能够去车削螺纹。

加载中...
图 5-7 TND360 型数控车床主传动系统
(2)数控铣床的主传动系统
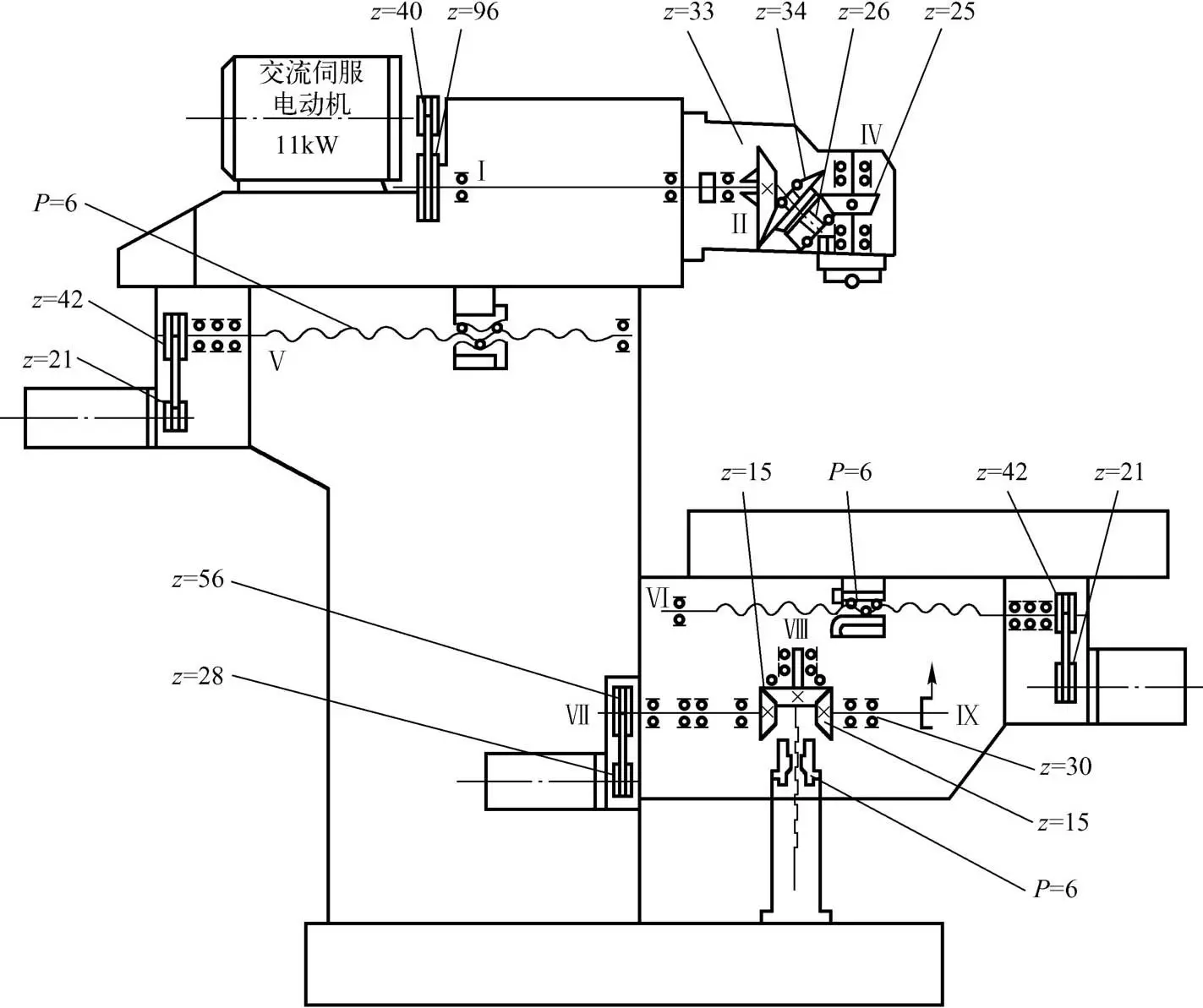
图 5 - 8 所展示的,是 XKA5750 型数控铣床主传动系统,此系统中,主运动为铣床主轴的旋转运动,该运动由安装在滑枕后部的主轴交流伺服电动机来驱动,电动机的运动借助速比为 1∶2.4 的一对弧齿同步齿形带轮,传递到滑枕的水平轴 Ⅰ 上,之后又经过万能铣头的两对弧齿锥齿轮副(33/34、26/25),把运动传递到主轴 Ⅳ,其转速范围是 50 ~2500rpm(电动机转速范围为 120 ~600rpm)。主轴转速处于 625rpm 以下时,此为恒转矩输出状态,其中电动机转速处于 1500rpm 以下,主轴转速在 625 至 1875rpm 的范围内,属于恒功率输出,当超过 1875rpm 后,输出功率会下降,当转速达到 2500rpm 时,输出功率下降至额定功率的 1/3。

名师辅导
环球网校
建工网校
会计网校
新东方
医学教育
中小学学历